COMPTON ELECTROSTATIC ORGANS

Amplifier P.A.352 Data

 

Photograph of amplifier before restoration {large files]

Top

Bottom

 

 

Circuit Diagram

 

Under Chassis Layout

Colour coding of this diagram: Brown=Neg Feedback . Red=HT . Pink= Stab HT . Orange=Anode . Magenta=Screened Grid . Green=control grid . Cyan=other signal wiring . Grey=cathode . Blue=floating signal earth . Black=chassisearth . Thin black=interconnections. . . Note: these are not the actual colours used in the amplifier wiring

 

Components List

RESISTOR

VALUE

FUNCTION

PANEL

LOCATION

1

2M0

V2 grid leak

B

12a

2

470k

V2 SG feed

B

11ab

3

240k

V2 anode load

B

11bc

4

3k0

V2 cathode bias

B

12ac

5

240k

Bass time const

B

10bc

6

5M0

V2 grid leak

B

9ab

7

3k3

V4 cathode bias

B

8bc

8

20k

V4a cathode load

B

8ab

9

100k

V4b anode load

B

6ac

10

2k0

V4b cathode bias

B

3bc

11

470k

V6a grid leak

B

3ab

12

39k

V6a anode load

A

5ab

13

2k0

V6a cathode bias

B

2ab

14

100‡

NFB divider bottom

B

2bc

15

2k0

V6b cathode bias

A

1ab

16

39k

V6b anode load

A

5bc

17

470‡

NFB divider top

B

1ab

18

50k

Paraphase divider top

A

2ab

19

330k

V9, V10, V6b grid leak

A

1bc

20

75k

Paraphase divider bottom

A

2bc

21

43k

V9 grid stopper

V9 base

22

43k

V10 grid stopper

V10 base

23

500‡

V9 cathode bias

A

9ac

24

500‡

V10 cathode bias

A

12ac

25

100‡

V9 SG feed

A

8ac

26

100‡

V10 SG feed

A

11ac

27

5k0

Phase correction

A

6bc

28

29

240k

V2 grid stopper

V2 top cap

30

31

470k

V1 grid leak

C

12c

32

470k

V2 SG feed

C

11bc

33

240k

V2 anode load

C

11ab

34

3k0

V2 cathode bias

C

12ac

35

240k

Treble time const

C

10bc

36

5M0

V2 grid leak

C

9bc

37

3k3

V4 cathode bias

C

9ab

38

20k

V4a cathode load

C

8bc

39

100k

V4b anode load

C

6ac

40

2k0

V4b cathode bias

C

3ab

41

470k

V6a grid leak

C

3bc

42

39k

V6a anode load

D

5bc

43

2k0

V6a cathode bias

C

2bc

44

100‡

NFB divider bottom

C

2ab

45

2k0

V6b cathode bias

D

1ab

46

39k

V6b anode load

D

5ab

47

470‡

NFB divider top

C

1bc

48

50k

Paraphase divider top

D

2bc

49

330k

V9, V10, V6b grid leak

D

1ab

50

75k

Paraphase divider bottom

D

2ab

51

43k

V7 grid stopper

V7 base

52

43k

V8 grid stopper

V8 base

53

500‡

V9 cathode bias

D

9ac

54

500‡

V10 cathode bias

D

12ac

55

100‡

V9 SG feed

D

8ac

56

100‡

V10 SG feed

D

11ac

57

5k0

Phase correction

D

6ab

58

68k

V11 cathode feed

D

7ac

59

240k

V1 grid stopper

V1 top cap

CAPACITOR

VALUE

Min VOLTAGE

FUNCTION

PANEL

LOCATION

1

0.25 uf

500

V2 SG decoupler

B

13a

2

3

1nf

500

Bass time const

B

10ab

4

100 nf

500

Coupling V2-V4a

B

9bc

5

100 nf

100

coupling V4a-VR1

B

7ac

6

7

100 nf

500

Coupling V4b-V6a

B

5ac

8

9

100 nf

500

V6a-V9

A

3ac

10

100 nf

500

V6b-V10

A

4ac

11

100 uf

50

Decoupling V9 cathode

A

10ac

12

100 uf

50

Decoupling V10 cathode

A

13ac

13

200pf

800 AC

Phase correction

A

6ab

31

0.25 uf

500

V1 SG decoupler

C

11c

32

33

1nf

500

Treble time const

C

10ab

34

100 nf

100

Coupling V1-V3a

C

9ab

35

100 nf

500

coupling V3a-VR2

C

7ac

36

37

100 nf

500

Coupling V3b-V5a

C

5ac

38

39

100 nf

500

Coupling V5b-V8

D

3ac

40

100 nf

500

Coupling V5a-V7

D

4ac

41

100 uf

50

Decoupling V7 cathode

D

10ac

42

100 uf

50

Decoupling V8 cathode

D

13ac

43

200 pf

800 AC

Phase correction

D

6bc


Useful source of high voltage capacitors: T.A.B. Components

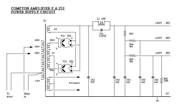
Power Supply Circuit

Power Supply Layout

 

 Back to home page